











Preview text:


Câu 3: Hãy trình bày vắn tắt nét đặc trưng nhất (chung nhất, không kể trường hợp đặc biệt) của “biến cần điều khiển” và “biến được điều khiển” trong điều khiển quá trình? Hãy nêu 1 ví dụ cho mỗi loại “biến đó”
Trả lời
- Biến cần điều khiển: Là những biến quá trình đặc trưng cho kết quả, hệ quả của quá trình, liên quan (gắn liền) trực tiếp với mục đích, yêu cầu của quá trình cần đạt được hay cần được đáp ứng; Thường là những biến cần điều chỉnh tự động, nhưng cũng có thể không phải là biến cần điều chỉnh tự động mà chỉ là những biến cần điều khiển tự động nhằm mục đích cảnh báo hay bảo vệ.
- Ví dụ: Trong thiết bị khuấy trộn, có dòng lưu lượng W1,W2; nồng độ x1, x2; chiều cao h hoặc nồng độ x. Việc điều chỉnh để ổn định chiều cao h hoặc nồng độ x thì h hoặc x chính là biến cần điều khiển.
- Biến được điều khiển: Là những biến ra cần điều khiển được lấy tín hiệu (được đo) và truyền về Bộ điều khiển để thực hiện hoạt động điều khiển.
- Ví dụ: Trong thiết bị trao đổi nhiệt dùng để đun nóng dòng quá trình bằng cách sử dụng dầu nóng để cấp nhiệt. Dòng quá trình có nhiệt độ đầu vào TC1 và nhiệt độ đầu ra TC2 thì TC2 là biến ra được điều khiển.
Câu 4: Quá trình đơn biến và quá trình đa biến khác nhau thế nào? Hãy cho ví dụ minh họa bằng 2 sơ đồ các biến quá trình – 1 sơ đồ các biến cho quá trình đơn biến và 1 sơ đồ các biến cho quá trình đa biến?
- Trả lời:
Sự khác nhau giữa quá trình đa biến và quá trình đơn biến là căn cứ vào số lượng biến ra của quá trình: Quá trình đơn biến có 1 biến ra, quá trình đa biến có nhiều biến ra(có từ 2 biến ra trở lên).
Ví dụ: (Note: Ở quá trình đa biến có mũi tên chỗ biến nhiễu chưa ký hiệu thì ký hiệu ở đó là chữ Z nha)
Trả lời

Trả lời

- Trả lời:
6a/ Ws là biến điều khiển và là biến được điều khiển. Ws không phải là biến cần điều khiển, vì mục đích của quá trình đun nóng là để ổn định T2.
6b/ Bộ điều khiển FC ở đây không phải là bộ điều khiển theo sách lược điều khiển phản hồi. Vì bộ điều khiển FC điều khiển ổn định lưu lượng Ws(là biến được điều khiển), trong khi sách lược điều khiển phản hồi thì phải lấy tín hiệu từ cần điều khiển, do đó bộ điều khiển FC ở đây mang tính chất của điều khiển phản hồi nhưng không phải là điều khiển phản hồi.
6c/ Hệ thống điều khiển áp dụng sách lược điều khiển tầng và có áp dụng điều khiển lưu lượng theo nguyên lý phản hồi.
- Trả lời:
7a/
7b/
Hình 1: Ổn định sản phẩm đỉnh
Giải thích: khi đã điều khiển để ổn định suất lượng dòng nhập liệu và dòng sản phẩm đỉnh thì không điều khiển để ổn định cả suất lượng dòng sản phẩm đáy nữa.
Hình 2: Ổn định sản phẩm đáy
Giải thích: khi đã điều khiển để ổn định suất lượng dòng nhập liệu và dòng sản phẩm đáy thì không điều khiển để ổn định luôn cả suất lượng dòng sản phẩm đỉnh nữa.
- Trả lời:
8a/ Bồn cao vị không phải là thiết bị điều khiển tự động, vì nó duy trì mức chất lỏng ổn định nên phải là điều chỉnh tự động.
8b/ Nếu dùng bơm pitton và dùng van có chức năng điều khiển để điều khiển lưu lượng thì không thể gắn van điều khiển trên đường ống đẩy của bơm. Vì
Muốn điều khiển thì phải có đường hồi lưu gắn với van điều khiển trên đường hồi lưu.
8c/ Lưu lượng dung dịch cấp vào bồn cao vị Gv thuộc loại biến cần điều khiển và lưu lượng dung dịch cấp vào nồi cô đặc từ bồn cao vị thuộc loại biến điều khiển. Vì lưu lượng dung dịch cấp vào bồn cao vị Gv là mục đích của quá trình điều khiển, còn lưu lượng dung dịch cấp vào nồi cô đặc sẽ tác động làm ảnh hưởng đến việc ổn định Gv nên là biến điều khiển.

- Trả lời:
9a/ Mục đích của quá trình khuấy trộn: đạt được nồng độ đều là x.
9b/ Điều khiển đơn giản và hợp lý: điều khiển tỷ lệ kết hợp phản hồi.
9c/ Lưu đồ điều khiển và sơ đồ khối điều khiển:
- Biến vào: W1, x1, W2, x2, W
- Biến điều khiển: W1, W
- Biến nhiễu: W2, x1, x2
- Biến cần điều khiển: x, h
Giải thích: khi áp dụng sách lược điều khiển này sẽ làm cho quá trình có độ chính xác cao hơn, nâng cao hiệu suất của quá trình và chất lượng sản phẩm.


- Trả lời:
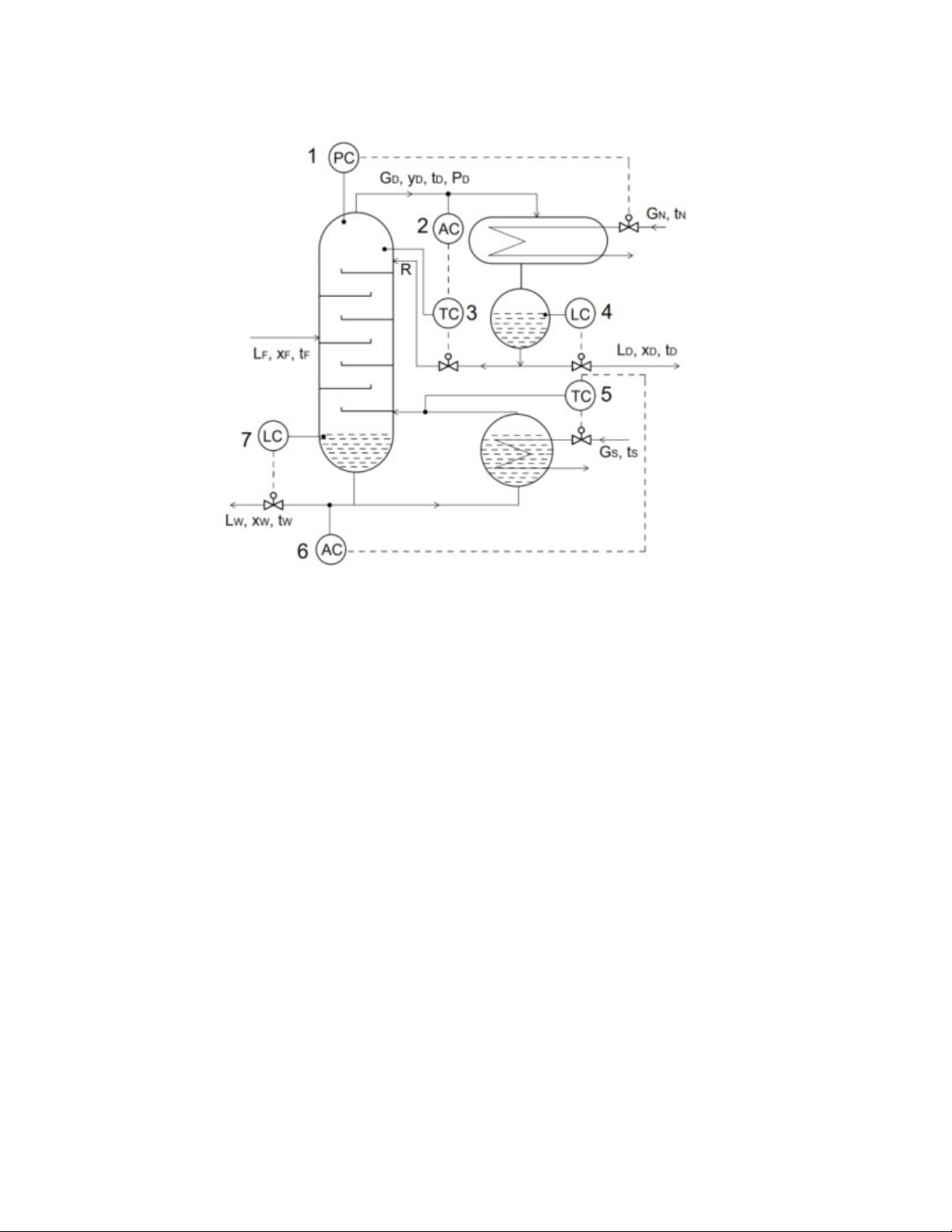
10a/ Nguyên tắc cơ bản trong điều khiển tự động hệ thống chưng cất liên quan đến nồng độ sản phẩm đỉnh và nồng độ sản phẩm đáy: Không thể điều khiển tự động để đồng thời ổn định được cả nồng độ sản phẩm đỉnh và nồng độ sản phẩm đáy. Việc ưu tiên điều khiển tự động để ổn định nồng độ sản phẩm đỉnh hay nồng độ sản phẩm đáy là tuỳ thuộc vào sản phẩm nào là sản phẩm chính của quá trình chưng cất. Điều mang tính nguyên tắc ở đây là khi đã sử dụng bộ điều khiển AC để ổn định nồng độ sản phẩm đỉnh thì không dùng bộ điều khiển AC để ổn định cả nồng độ sản phẩm đáy nữa. Tương tự như vậy khi đã sử dụng bộ điều khiển AC để ổn định nồng độ sản phẩm đáy thì không dùng bộ đièu khiển AC để ổn định đồng thời cả nồng độ sản phẩm đỉnh nữa.
10b-1/ Sai ở chỗ có bộ điều khiển AC vị trí số 6 ở đáy tháp hoặc bộ điều khiển AC ở vị trí số 2, vì lưu đồ điều khiển cho hệ thống chưng cất với sản phẩm chính là sản phẩm đỉnh hoặc đáy. Theo nguyên tắc thì điều khiển để ổn định ở bộ điều khiển AC số 2 rồi thì không ổn định nồng độ sản phẩm đáy nữa và ngược lại.
10b-2/ Sửa lại cho đúng:
+ Nếu sản phẩm chính là sản phẩm đỉnh thì phải ưu tiên điều khiển nồng độ sản phẩm đỉnh nên để bộ điều khiển AC số 2, bỏ bộ điều khiển AC số 6.
+ Nếu sản phẩm chính là sản phẩm đáy thì phải ưu tiên điều khiển nồng độ sản phẩm đáy nên để bộ điều khiển AC số 6, bỏ bộ điều khiển AC số 2.
10b-3/ - Biến cần điều khiển: xD, pD, hD, hW
- Biến điều khiển: GN, LW, LD, GS
- Biến nhiễu: LF, xF, tF
- Sách lược điều khiển phản hồi: lấy tín hiệu của biến ra cần điều khiển pD để ổn định áp suất đỉnh thông qua bộ điều khiển PC.
- Sách lược điều khiển bù nhiễu: lấy tín hiệu của nhiệt độ dòng ra để điều khiển nhiệt độ đáy tháp thông qua bộ điều khiển TC số 5.