



















Preview text:
  lOMoAR cPSD| 58833082
TRƯỜNG ĐẠI HỌC GIAO THÔNG VẬN TẢI THÀNH PHỐ HỒ CHÍ MINH  VIỆN CƠ KHÍ 
ĐỒ ÁN THIẾT KẾ Ô TÔ 
THIẾT KẾ HỘP SỐ XE TẢI TRÊN 3,5 TẤN 
(XE TẢI TMT CUULONG DFA7050T) 
Ngành: CƠ KHÍ Ô TÔ Chuyên ngành: CƠ KHÍ Ô TÔ 
Giáo viên hướng dẫn: Ths Nguyễn Văn Thắng Sinh viên thực 
hiện: Nguyễn Trường Sơn 
MSSV: 1951080263 Lớp: CO19B 
Thành phố Hồ Chí Minh, năm 2022 MỤC LỤC 
LỜI NÓI ĐẦU ........................................................................................................... 3 
CHƯƠNG 1: TỔNG QUAN ...................................................................................... 3 
1.1. Các thông số tham khảo .............................................................................. 3 
1.2. Giới thiệu chung về hộp số ................................................................ 4  1      lOMoAR cPSD| 58833082
1.2.1. Công dụng ........................................................................................ 4 
1.2.2. Yêu cầu ............................................................................................. 5 
1.2.3. Phân loại ........................................................................................... 5 
CHƯƠNG 2: LỰA CHỌN PHƯƠNG ÁN THIẾT KẾ ............................................. 6 
2.1. Giới thiệu một số hộp số cơ khí thường được dùng trên ô tô hiện nay ....... 6 
2.1.1. Hộp số 3 trục .................................................................................... 7 
2.1.2. Hộp số 2 trục .................................................................................... 9 
2.2. Quan điểm thiết kế .............................................................................. 10 
2.3. Kết luận về phương án thiết kế...................................................... 11 
CHƯƠNG 3: TÍNH TOÁN THIẾT KẾ HỘP SỐ .................................................... 14 
3.1. Tính tỷ số truyền hộp số ............................................................................ 14 
3.2. Xác định các thông số cơ bản ......................................................... 15 
3.2.1. Khoảng cách trục aω ...................................................................... 15 
3.2.2. Modun các bánh răng hộp số ......................................................... 15 
3.2.3. Góc nghiêng răng β ........................................................................ 15 
3.2.4. Số răng của các bánh răng .............................................................. 16 
3.2.5. Xác định kích thước hình học của các bánh răng: ......................... 18 
3.3. Tính bền của bánh răng hộp số ....................................................... 22 
3.3.1. Tính bền các cặp bánh răng ăn khớp theo ứng suất uốn: ............... 23 
3.3.2. Tính bền bánh răng theo ứng suất tiếp xúc .................................... 26 
3.4. Tính toán trục hộp số ....................................................................... 28 
3.4.1. Tính sơ bộ trục, kích thước trục hộp số ........................................ 28 
3.4.2. Tính bền trục ............................................................................................ 28 
3.5. Tính toán ổlăn .......................................................................................... 39 
3.5.1. Tải trọng tác dụng lên ổ lăn trục thứcấp ................................................... 41 
3.5.2. Đối với trục trung gian .............................................................................. 42 
3.5.3. Đối với trục sơ cấp .................................................................................... 43 
KẾT LUẬN .............................................................................................................. 44 
TÀI LIỆU THAM KHẢO ........................................................................................ 44    2      lOMoAR cPSD| 58833082 LỜI NÓI ĐẦU 
Ô tô là một loại phương tiện giao thông được sử dụng từ rất lâu, ở hầu hết các quốc 
gia trên thế giới. Đất nước ta đang trong thời kì phát triển, ngành công nghiệp ô tô 
đang là vấn đề quan tâm của nhà nước. Cùng với quá trình phát triển của nghành công 
nghiệp ô tô thì càng có nhiều nhà máy ô tô ra đời, các ngành dịch vụ liên quan đến ô 
tô cũng phát triển theo, việc nội địa hóa đang được đẩy mạnh và ngày càng nhiều chi 
tiết được sản xuất trong nước. 
Sau khi học môn “ Kết cấu & Tính toán ô tô ” cùng một số môn cơ sở khác, sinh viên 
được giao làm đồ án môn học. Đây là một phần quan trọng trong nội dung học tập 
của sinh viên, nhằm tạo điều kiện cho sinh viên tổng hợp, vận dụng kiến thức đã học 
để giải quyết một vấn đề cụ thể của ngành. 
Trong đồ án này, em được giao nhiệm vụ thiết kế hộp số xe tải trên 3,5 tấn. Đây là 
một bộ phận chính không thể thiếu trong ô tô. Nó dùng để thay đổi số vòng quay và 
momen của động cơ truyền đến các bánh xe chủ động cho phù hợp với điều kiện làm 
việc của ô tô, tách lâu dài động cơ ra khỏi hệ thống truyền lực, trích công suất để dẫn 
động các bộ phận công tác khác. 
Trong quá trình thực hiện đồ án, em đã cố gắng tìm tòi, nghiên cứu các tài liệu, làm 
việc nghiêm túc với mong muốn hoàn thành đồ án một cách tốt nhất. Tuy nhiên, vì 
bản thân còn ít kinh nghiêm nên việc hoàn thành đồ án lần này không thể không có  thiếu xót. 
Em xin trân thành cảm ơn sự hướng dẫn, giúp đỡ nhiệt tình của thầy giáo Nguyễn 
Văn Thắng và các thầy trong bộ môn ô tô và Viện cơ khí– Trường đại học Giao thông 
vận tải TPHCM đã giúp đỡ em hoàn thành đồ án học phần này. 
CHƯƠNG 1: TỔNG QUAN 
1.1. Các thông số tham khảo 
Xe tham khảo: xe tải TMT CUULONG DFA7050T (5 tấn).  1 
Thông số về kích thước     
Kích thước bao (DxRxC) (mm)  7070x2180x3620  Chiều dài cơ sở (mm)  3800    Công thức bánh xe  4x2  3      lOMoAR cPSD| 58833082   Cỡ lốp  8.25-16  2 
Thông số về trọng lượng     
Trọng lượng bản thân (kg)  3350 
- Khối lượng xe đầy tải phân bố lên cầu sau chủ động  1960  (kg) 
- Khối lượng xe đầy tải phân bố lên cầu trước (kg)  1390  Trọng tải (kg)  4700 
Trọng lượng toàn bộ (kg)  8245  3 
Thông số về tính năng chuyển động   
Tốc độ lớn nhất (km/h)  72 
Độ dốc lớn nhất ô tô vượt được (%)  20,1 
Dung tích xylanh (cm3)  3707 
Công suất cực đại N
 (kW) / tốc độ quay (v/ph)  70 / 3200  e max nN
Mômen xoắn cực đại M e max (N.m) / tốc độ quay nM  235 / 1900  (v/ph)  4  Hộp số      Số cấp  5   
Tỉ số truyền hộp số:       I  5,51    II  3,60    III  2,35    IV  1,53    V  1,00    Số lùi  6,8 
1.2. Giới thiệu chung về hộp số 
Hộp số là cụm chi tiết quan trọng của hệ thống truyền lực, cho phép thay đổi và 
phân chia tốc độ và mô men xoắn của động cơ đến các cầu chủ động của ô tô.  1.2.1. Công dụng 
 Hộp số trong hệ thống truyền lực của ô tô dùng để: 
• Thay đổi tốc độ và mô men truyền lực (hay lực kéo) trên các bánh xe. 
• Ngắt động cơ lâu dài khỏi hệ thống truyền lực.  4      lOMoAR cPSD| 58833082
• Thay đổi chiều chuyển động tiến hoặc lùi của ô tô. 
 Trên một số ô tô, chức năng thay đổi mô men truyền có thể được đảm nhận nhờ 
một số cụm khác (hộp phân phối, cụm cầu xe) nhằm tăng khả năng biến đổi mô 
men đáp ứng mở rộng điều kiện làm việc của ô tô.  1.2.2. Yêu cầu 
 Hộp số cần đáp ứng các yêu cầu cơ bản sau: 
• Có dãy tỉ số truyền hợp lý, phân bố các khoảng có tỉ số truyền tối ưu, đảm 
bảo chất lượng độc học và tính kinh tế vận tải cao. 
• Phải có hiệu suất truyền lực cao. 
• Khi làm việc không gây tiếng ồn, chuyển số nhẹ nhàng, không phát sinh các  tải trọng động. 
• Đối với các hộp số sử dụng các bộ truyền có cấp (các tỉ số truyền cố định), 
khi chuyển số, thường xảy ra thay đổi tốc độ và mô men, gây nên tải trọng 
động. Hạn chế các xung lực và mô men biến động cần có các bộ phận ma 
sát: (đồng tốc, khớp ma sát, bộ truyền thuỷ lực,...) cho phép làm đều tốc độ 
của các phần tử truyền và nâng cao độ bền, độ tin cậy trong làm việc của hộp  số. 
• Đảm bảo tại một thời điểm làm việc chỉ gài vào một số truyền nhất định một 
cách chắc chắn (cơ cấu định vị, khoá hãm, bảo hiểm số lùi,....). 
• Kết cấu phải nhỏ gọn, dễ điều khiển, dễ bảo dưỡng và sửa chữa.  Có khả 
năng bố trí cụm công suất để dẫn động các thiết bị khác.  1.2.3. Phân loại 
 Tùy theo những yếu tố căn cứ để phân loại, hộp số được phân loại như sau: 
- Theo phương pháp thay đổi tỉ số truyền:  • Hộp số vô cấp  • Hộp số có cấp  • Hộp số hỗn hợp  5      lOMoAR cPSD| 58833082  * Với hộp số có cấp 
 + Căn cứ vào số lượng tỷ số truyền ( không kể số lùi) 
• Hộp số có 2, 3 tỷ số truyền 
• Hộp số có 4, 5, 6 hoặc 10, 12 số truyền ( xe tải, xe khách,...) 
 + Căn cứ vào số lượng và cách bố trí trục  • Hộp số 2 trục  • Hộp số 3 trục 
• Hộp số có trục nằm ngang 
- Theo phương pháp điều khiển 
• Hộp số điều khiển tự động 
• Hộp số điều khiển bán tự động 
• Hộp số điều khiển cưỡng bức 
• Hộp số điều khiển gián tiếp và trực tiếp 
- Theo loại bánh răng  Bánh răng thẳng  • Bánh răng nghiên  • Bánh răng chữ V 
• Kết hợp nhiều loại bánh răng 
- Theo cấu trúc truyền lực giữa bánh răng 
• Hộp số thông thường  • Hộp số hành tinh 
CHƯƠNG 2: LỰA CHỌN PHƯƠNG ÁN THIẾT KẾ 
2.1. Giới thiệu một số hộp số cơ khí thường được dùng trên ô tô hiện nay 
 Hộp số có hộp số vô cấp và hộp số có cấp. 
- Hộp số vô cấp dùng để tạo thành hệ thống truyền lực vô cấp, trong đó hộp số 
có tỉ số truyền biến đổi liên tục. 
- Hộp số có cấp dùng để tạo thành hệ thống truyền lực có cấp. Tỉ số truyền của 
hộp số này thay đổi với các giá trị khác nhau. Đây là hộp số được dùng phổ 
biến trên ô tô hiện nay. 
 Cấu tạo chung của hộp số cơ khí có cấp bao gồm các bộ phận cơ bản:  6      lOMoAR cPSD| 58833082
- Bộ phận đảm nhiệm chức năng truyền và biến đổi mô men bao gồm: các cặp 
bánh răng ăn khớp, các trục và ổ đỡ trục, vỏ hộp số. 
- Bộ phận đảm nhận chuyển số đảm nhận chức năng chuyển số theo sự điều 
khiển của người lái và khả năng giữ nguyên trạng thái làm việc trong quá 
trình xe hoạt động. Bộ phận này bao gồm: cần số, các đòn kéo, thanh trượt, 
nạng gạt, khớp gài, cơ cấu định vị, khóa hãm, cơ cấu bảo hiểm số lùi. 
 Một số hộp số cơ khí có cấp điển hình: 
2.1.1. Hộp số 3 trục 
Là hộp số có đa số các số truyền ih truyền qua hai cặp bánh răng ăn khớp. Với 
cấu trúc tỉ số truyền truyền qua hai cặp bánh răng ăn khớp nên chiều quay của trục 
chủ động và trục bị động không thay đổi, cho phép thực hiện một số giá trị tỉ số truyền 
lớn, tuy nhiên hiệu quả truyền lực sẽ thấp do phải truyền qua nhiều cặp bánh răng ăn  khớp. 
Sơ đồ cấu trúc, bố trí trục của hộp số 3 trục điển hình : 
• Hộp số 3 trục 5 cấp:   
 a) Sơ đồ kết cấu. b) Sơ đồ bố trí trục. 
Hình 2.1: Sơ đồ cấu trúc, bố trí trục của hộp số 3 trục 5 cấp 
I, II, III: lần lượt là các trục sơ cấp, trục trung gian, trục thứ cấp.  G1, G2, G3: các khớp gài.  7      lOMoAR cPSD| 58833082
0: vị trí trục trung gian của các số truyền. 
1, 2, 3, 4, 5: vị trí của các số truyền và bánh răng tương ứng.  Zi: các bánh răng.  Số   Vị trí gài   Dòng truyền   Giá trị   1  G3, G2≡0; G1=1. 
I ZaxZ’a II Z’1xZ1 III  ih lớn nhất   2  G1, G3≡0; G2=2. 
I ZaxZ’a II Z’2xZ2 III  ih trung gian   3  G1, G3≡0; G2=3. 
I ZaxZ’a II X’3xZ3 III  ih trung gian   4  G1, G2≡0; G3=4. 
I ZaxZ’a II Z’4xZ4 III  ih trung gian   5  G1, G2≡0; G3=5.  I III  ih = 1  Lùi G3, G2≡0; G1=L 
I ZaxZ’a II Z’LxZL1 ZL2xZ1  Đảo chiều quay  III 
Bảng dòng truyền mô men của hộp số 3 trục 5 cấp: 
• Hộp số 3 trục 4 cấp:   
 a)Sơ đồ kết cấu. b) Sơ đồ bố trí trục. 
Hình 2.2: Sơ đồ cấu trúc bố trí trục hộp số 3 trục 4 cấp 
I, II, III: lần lượt là các trục sơ cấp, trục trung gian, trục thứ cấp.  G1, G2, G3, các khớp gài. 
0: vị trí trục trung gian của các số truyền. 
1, 2, 3, 4: vị trí của các số truyền và bánh răng tương ứng.  Zi: các bánh răng.  8      lOMoAR cPSD| 58833082
Dòng truyền mô men của hộp số 3 trục 4 cấp:   Số   Vị trí gài   Dòng truyền   Giá trị   1  G3, G1≡0; G2=1. 
I ZaxZ’a II Z’1xZ1 III  ih lớn nhất   2  G1, G3≡0; G2=2. 
I ZaxZ’a II Z’2xZ2 III  ih trung gian   3  G1, G2≡0; G3=3. 
I ZaxZ’a II X’3xZ3 III  ih trung gian   4  G1, G2≡0; G3=4.  I III  ih =1   Lùi  G3, G2≡0; G1=L 
I ZaxZ’a II Z’LxZL2xZL1 III  Đảo chiều  quay     
2.1.2. Hộp số 2 trục 
Là hộp số có đa số các số truyền ih truyền qua một cặp bánh răng ăn khớp. Các 
hộp số này rất phù hợp với hệ thống truyền lực của xe ô tô con, đòi hỏi tốc độ cao. 
(Giá trị ih không cần lớn). 
Ví dụ điển hình: hộp số 2 trục 5 cấp: 
 I, II: lần lượt là các trục sơ cấp, trục thứ cấp. 
 G1, G2, G3, các khớp gài. 
 1, 2, 3, 4, 5: vị trí của các số truyền và bánh răng tương ứng.   Zi: các bánh răng. 
 C1, C2: bánh răng chủ động, bánh răng bị động.    9      lOMoAR cPSD| 58833082
Hình 2.3: Sơ đồ kết cấu của hộp số 2 trục 5 cấp  Số   Vị trí gài  Dòng truyền   Giá trị   1  G1, G2≡0; G3=1.  I Z1xZ’1 II C1xC2  ih lớn nhất   2  G1, G2≡0; G3=2.  I Z2xZ’2 II C1xC2  ih trung gian   3  G1, G3≡ 0; G2=3.  I Z3xZ’3 II C1xC2  ih trung gian   4  G1, G3≡ 0; G2=4.  I Z4xZ’4 II C1xC2  ih trung gian   5  G2, G3≡ 0; G1=5.  I Z5xZ’5 II C1xC2  ih nhỏ nhất  Lùi G1, G2, G3≡0; LxL1xL2  I ZLxZL1xZL2 II  Đảo chiều quay 
Các số truyền và dòng truyền mô men của hộp số 2 trục 5 cấp: 
2.2. Quan điểm thiết kế 
Theo yêu cầu của bài toán đặt ra là thiết kế hộp số cho xe 5 tấn, với xe 
tham khảo là xe tải TMT CUULONG DFA7050T.    1221275416VINA  10      lOMoAR cPSD| 58833082    1221275990VINA   
Hình 2.4: xe tải TMT CUULONG DFA7050T 
Ta chọn hộp cơ khí giống như xe tham khảo với lí do: 
- Xe tải động cơ đặt trước, truyền lực bánh sau nên chọn hộp số đặt dọc. 
- Đây là hộp số cơ khí có cấp được dùng phổ biến hiện nay: 
+ Quy trình công nghệ nguyên công gia công chế tạo và lắp ráp đã được ứng 
dụng rộng. Giá thành chế tạo cho sản phẩm thấp. 
+ Vì phổ biến nên quá trình sửa chữa bảo dưỡng của người sử dụng thuận lợi. 
+ Độ tin cậy của sản phẩm sẽ cao hơn so với hộp số vô cấp. 
- Ta dùng hộp số 3 trục 5 cấp mà không sử dụng hộp số 2 trục hay hộp số nhiều 
cấp, ít cấp: 4 cấp, 8 cấp,... Vì: 
+ Ảnh hưởng của số lượng số truyền trong hộp số. 
+ Khi sử dụng nhiều tay số thì: tính kinh tế nhiên liệu sẽ tăng lên, tính phức 
tạp cũng tăng theo, làm cho giá thành của cả chiếc xe cũng tăng lên. Điều 
này làm mất tính cạnh tranh của sản phẩm. 
+ Với hộp số 3 trục thì trục sơ cấp và thứ cấp là đồng trục cho nên sẽ tạo ra 
được số truyền thẳng giúp cho các bánh răng và các ổ bi không chịu tải (ít 
phải làm việc, tăng hiệu suất,…). Hộp số sẽ bền hơn, làm việc tốt hơn. 
+ Với hộp số 3 trục thì chúng ta còn tạo ra được tỉ số truyền lớn cho hộp số. 
+ Nếu dùng hộp số 3 cấp hoặc 4 cấp thì nó sẽ không phân được hết các tỉ số 
truyền, mà vì xe tải 5 tấn nên yêu cầu tỉ số truyền lớn. 
+ Nếu dùng hộp số nhiều cấp: phức tạp hơn, chiều dài trục lớn sẽ xảy ra võng 
trục mà lại tốn kém không cần thiết. 
2.3. Kết luận về phương án thiết kế 
Từ các quan điểm thiết kế đã nêu ở trên ta đi tới phương án thiết kế hộp 
số cho xe tải 5 tấn như sau:  11      lOMoAR cPSD| 58833082
- Hộp số cơ khí với 5 cấp số, được bố trí dọc theo xe. 
- Hộp số có 5 số tiến và 1 số lùi, với số truyền 5 là số truyền thẳng. 
- Số trục hộp số là 3 trục: trục sơ cấp , trục thứ cấp, trục trung gian. Trong đó có 
trục sơ cấp và thứ cấp đồng tâm. 
- Cách chuyển số là sử dụng bộ đồng tốc cùng khớp gài số. 
- Điều khiển bằng tay nhờ càng gạt số. 
- Loại bánh răng sử dụng là bánh răng thẳng và bánh răng nghiêng. 
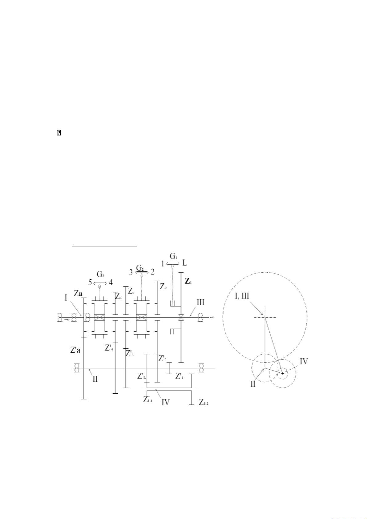
Sơ đồ hộp số tham khảo :   
Hình 2.5: Sơ đồ hộp số xe tham khảo 
 Cơ cấu chính của hộp số gồm: 
- Trục chủ động I (trục sơ cấp) đồng thời là trục bị động của ly hợp đặt trên hai 
ổ lăn: một gối vào trong bánh đà, một đặt trên vỏ hộp số. Trục bố trí bánh răng 
Za(số 1) thường xuyên ăn khớp với bánh răng Z’a(số 2). Trong lòng bánh răng 
bố trí gối đỡ cho trục I. 
- Trục trung gian II đặt trên hai ổ lăn của vỏ hộp số. Trên trục bố trí sáu bánh 
răng nghiêng Z’a, Z’4 (số3), Z’3 (số 6), Z’L (số13), Z’2 (số 7) nhờ các then bán 
nguyệt và một bánh răng thẳng Z’1 (số 10) chế tạo liền trục. 
- Trục bị động III (trụ thứ cấp) bố trí trên 2 ổ lăn: một – gối trên vỏ, một– gối 
vào lòng bánh răng Z’a. Trục mang theo ba bánh răng nghiêng: Z4 (số 4), Z3 (số 
5), Z2 (số 8) lắp quay trơn trên trục, một bánh răng thẳng Z1 (số 9) di trượt  12      lOMoAR cPSD| 58833082
bằng then hoa đảm bảo cho việc di chuyển gài số trực tiếp, hai bộ khớp gài 
dạng đồng tốc G2, G3 được gài vào vị trí tương ứng (hình vẽ 2.5). Khi một 
bánh răng được gài các bánh răng khác sẽ ở vị trí quay tự do (quay lồng 
không). Vị trí khớp gài G3 có thể bố trí nối với bánh răng Za, tạo nên khả năng 
truyền thẳng từ trục I sang trục III (số truyền thẳng). Khớp gài G1 đặt trên 
bánh răng Z1 dùng để di chuyển trực tiếp bánh răng sang vị trí số 1 hay số lùi. 
- Việc bố trí thêm trục IV (trục số lùi) cho phép tạo thành số lùi với ba cặp bánh 
răng ăn khớp và đảm bảo chiều quay của trục bị động. Các trục của hộp số 
được bố trí trong không gian trình bày như hình vẽ. (Hình 2.1). 
Bảng dòng truyền mô men của hộp số này:  Số Vị trí gài   Dòng truyền   Giá trị   1  G3, G2≡0; G1=1.  I1x2 II10x9  III  ih lớn nhất   2  G1, G3≡0; G2=2.  I1x2  II 7x8  III  ih trung gian   3  G1, G3≡0; G2=3.  I 1x2 II 6x5 III  ih trung gian   4  G1, G2≡0; G3=4.  I 1x2  II 3x4 III  ih trung gian   5  G1, G2≡0; G3=5.  I III  ih = 1  Lùi G3, G2≡0; G1=L 
I 1x2 II 13x11 12x9 III  Đảo  chiều  quay 
 Qua bảng ta nhận thấy: 
- Đa số các tỉ số truyền được thực hiện thông qua hai cặp bánh răng ăn khớp, 
trong đó có cặp bánh răng 1 và 2 luôn ăn khớp. 
- Ở số truyền thẳng, lúc này dòng truyền trực tiếp từ trục sơ cấp qua khớp gài 
tới trục thứ cấp. Khi đó, các bánh răng làm việc không tải, hiệu suất truyền lực 
của hộp số là cực đại. Thời gian làm việc ở số truyền thẳng có thể chiếm 
khoảng 60% - 80% tổng thời gian chuyển động, do vậy cho phép hạn chế hao  mòn bánh răng. 
- Bánh răng của hộp số được sử dụng với hai loại: bánh răng nghiêng và bánh 
răng thẳng. Các bánh răng luôn luôn ăn khớp sử dụng bánh răng răng nghiêng, 
các bánh răng di trượt gài số sử dụng bánh răng răng thẳng. Các bánh răng có 
bánh răng nghiêng giúp ta tăng khả năng chịu tải và giảm độ ồn, tuy nhiên  13      lOMoAR cPSD| 58833082
trong thiết kế các chiều nghiêng được chọn hợp lý để hạn chế tối đa lực dọc 
trục tác dụng lên ổ đỡ trục. Các bánh răng răng thẳng sử dụng để gài số trực 
tiếp không thông qua ống gài, chỉ sử dụng với số 1 và số lùi (khi gài ô tô đứng 
yên) nhằm tránh xảy ra va đập các đầu răng, tuy nhiên để dễ dàng gài số các 
đầu răng của các bánh răng này được vát và vê tròn. 
CHƯƠNG 3: TÍNH TOÁN THIẾT KẾ HỘP SỐ 
3.1. Tính tỷ số truyền hộp số 
Theo sơ đồ hộ số hình 2.5 có trục sơ cấp và thứ cấp đồng trục thì ở tay số truyền 
ở tay số 5 chọn ih5 = 1 (số truyền thẳng). 
Tỷ số truyền ở tay số 1 được xác định theo điều kiện cản của xe (công thức của viện  sĩ chuđacốp):  G.rbx .ψmax   
ih1=M emax .i0.ηtl   Trong đó: 
 + G - trọng lượng toàn bộ của ô tô: G = 82450 (N) +ψmax- 
hệ số cản lớn nhất: chọn hệ số cản lăn f=0,02 ψmax=f  +i=0,221 r = 0,93.(
bx−¿ bán kính bánh xe: rbx
d2 +H ¿1000 ¿=0,384 (m)   +   
 (0,93 là hệ số biến dạng của lốp áp suất thấp: 0,93~0,935, Sách LToto) 
d: đường kính vành xe (inch) 
 B: bề rộng lốp (inch) Thông thường cho B=H   H: chiều cao lốp (inch)  rbx 
 +i0- tỷ số truyền truyền lực chính. i0=θ 
2,65=(5,8÷7,25) 
θ:hệ số vòng quay của động cơ chọn i0=6,36 
θ=40÷50 đối với xe tải.   + M 
: mô men xoắn cực đại của động cơ,  emax Memax=235(N .m) 
 + ηtl : Hiệu suất của hệ thống truyền lực. Chọn ηtl=0,85  14      lOMoAR cPSD| 58833082
→ ih1=5.51 . Lấy ih1=5,51 (xe tham khảo) 
→ il=(1,2÷1,3 ).ih1=(6,612÷7,163) .chọnil=6,8 
3.2. Xác định các thông số cơ bản 
3.2.1. Khoảng cách trục aω 
Khoảng cách trục aω được tính theo công thức kinh nghiệm:  a  
Trong đó: ka là hệ số kinh nghiệm. 
 k a=17÷19đối với xe tải chọn k a=¿19.  →aω=¿ 117,25 (mm) 
Chọn aω = 125 (mm) gần nhất trong dãy tiêu chuẩn. 
3.2.2. Modun các bánh răng hộp số 
Modun pháp tuyến (mn) của các bánh răng thường được chọn theo kinh  nghiệm. 
Với ô tô tải: mn= (0,032÷0,4¿aω=4 ÷5 (mm) Chọn 
mn = 4,5 (mm) theo tiêu chuẩn. 
3.2.3. Góc nghiêng răng β 
Phần lớn các bánh răng là bánh răng nghiêng. 
Đối với ô tô tải β=18° ÷26° 
Tuy nhiên trong khi chọn β cần lưu ý đến điều kiện đảm bảo độ êm dịu làm việc và 
một số điều kiện làm việc khác. Độ êm dịu cao nhất khi hệ số trùng khớp chiều trục 
ε là số nguyên. Tuy nhiên ε β không thể lớn hơn 1 do các bánh răng có bề rộng giới 
hạn nên ta thường chọn ε β=1. 
→ góc β được xác định:  π .mn  β ) ε=arcsin(  bω   Với modun mn = 4,5 (mm). 
bω=(7÷8) mn=31,5÷36 (mm ) ( bề rộng răng của bánh răng)  → Chọn bω=35 (mm)  15      lOMoAR cPSD| 58833082
Chọn tất cả các bánh răng có cùng bề rộng, cùng modun để chế tạo dễ dàng hơn.  →  o 
Trên thực tế β≤ β  để đảm bảo một số điều kiện như giảm tải trọng tác dụng lên ổ.  Ζ → Chọn β=200 
3.2.4. Số răng của các bánh răng 
Đối với hộp số 3 trục 5 cấp, mỗi tay số trừ số lùi và số truyền thẳng được tạo 
nên bởi 2 cặp bánh răng: 
+ Cặp bánh răng dẫn động trục trung gian có tỷ số truyền: ia 
+ Cặp bánh răng nối trục trung gian với trục thứ cấp có tỷ số truyền: ii 
- Số lượng răng za của bánh răng chủ động luôn ăn khớp chọn theo điều 
kiện không bị cắt đỉnh với răng không dịch chỉnh là ≥ 17 ta chọn za = 20 răng.   Ta có:    2.aω .cos β  ,    ia=
mn . za−1=1.61⇒za=z a.ia=20.1,61=32,2  Chọn: z , 32 a =  (răng). 
- Tính lại tỉ số truyền của cặp bánh răng luôn ăn khớp  z,a  ia=  z a=1,6 
- Tính lại khoảng cách trục:  aω =  mn  = 4,5.(20+32) = 124,51 mm  2.cosβα  Chọn:  aω=125 mm  ih1  ⇒i1= ia =3,44  ih2  ⇒i2=  ia =2,25  16      lOMoAR cPSD| 58833082 ih3  ⇒i3=  ia =1,47  ih4  ⇒i4=  ia =0,96    '  il  ⇒i l= ia=4,25 
- Số răng của các bánh răng trên trục trung gian với giả thuyết chúng cùng  môđun và góc nghiêng.  2.aω .cos βα  zi =  mn .(1+ii) 
Vậy: z1 = 12 răng z2 = 16 răng z3 = 21 răng 
 Z4 = 27 răng zlùi=10răng 
Để triệt tiêu lực dọc trục, cần phải tính lại góc nghiêng răng của các bánh răng  a,2,3,5,6  zi 
tan βi= ' .tan βα  za 
Vậy: βα = 12,80 (cặp răng luôn ăn khớp) 
β1 = 7,770 (cặp răng số 1) β2 = 10,30 
(cặp răng số 2) β3 = 13,40 (cặp răng số 
3) β4 = 17,070 (cặp răng số 5) βlùi = 00  (răng thẳng) 
- Tính lại số răng của bánh răng trên trục trung gian:  2.a z ω .cosβi  i  =  mn.(1+ii) 
Vậy: za = 21 răng z1 = 12 răng z2 = 17 răng 
 Z3 = 22 răng z4 = 27 răng zlùi=11    17      lOMoAR cPSD| 58833082
- Tính lại số răng của các bánh răng trên trục thứ cấp. z ’ = i.z i   i  i  vậy z ’ ’ ’ ’
a = 34 răng z1 = 41 răng z2 = 38 răng z3 = 32  răng 
 z'4=26 răng z'lùi=47răng 
- Tính lại chính xác tỉ số truyền ii ia = 34/21 = 1,62 i1 = 41/12  = 3,42 i2 = 38/17 = 2,24 
 i3 = 32/22 = 1,45 i4 = 26/27 = 0,96 i'l=¿47/11= 4,27 - 
Tính lại tỉ số truyền hộp số ihi  za, .zi,  ihi =  za .zi 
vậy: ih1 = 5,53 ih2 = 3,62 ih3 = 2,35 i  = 1,56 i h4 lùi = 6,92 
3.2.5. Xác định kích thước hình học của các bánh răng: 
Cặp bánh răng luôn ăn khớp  Thông số  Ký hiệu  Công thức  Kết quả  Bánh răng  Bánh răng  chủ động  bị động  Modun  mn    4,5  Tỷ số truyền  i    1,62  Góc nghiêng răng  β    12,80  Bước răng pháp tuyến  t n  t = π. mn  14,14  Số răng  Z    21  34  Mô đun mặt đầu  ms  m  4,61  ms= cosnβ  Bước mặt đầu  t  14,5  ts  t s= cosn β  Đường kính vòng tròn  d=ms. z  96,81  157,74  chia  d (mm)  Đường kính vòng đỉnh  D (mm)    105,81  166,74  d Dd=d+2.mn Đường kính vòng đáy  D (mm)    85,56  146,49  c
Dc=d−2,5.mn 18      lOMoAR cPSD| 58833082 Chiều rộng vành răng  B (mm)  B= (7  37  8,6).ms  Chiều cao răng  H (mm)  H= 2,25. m   10,125  n Chiều cao đầu răng  h  (mm)  d hd=mn  4,5  Chiều cao chân răng  h  (mm)    5,625  c hc=1,25.mn
Chiều dày răng trên vòng S (mm)  S=0,5.t   n 7,07  tròn chia  Khoảng cách trục  a  (mm)  125  ω Cặp bánh răng tay số 1  Thông số  Ký hiệu  Kết quả  Bánh chủ động  Bánh bị động  Modun  mn  4,5  Tỷ số truyền  i  3,42  Góc nghiêng răng  β  7,770  Bước răng pháp tuyến  t n  14,14  Số răng  Z  12  41  Mô đun mặt đầu  ms  4,54  Bước mặt đầu  ts  14,27  Đường kính vòng tròn  54,48  186,14  d (mm)  chia  Đường kính vòng đỉnh  Dd(mm)  63,48  195,14  Đường kính vòng đáy  Dc(mm)  43,23  174,89  Chiều rộng vành răng  B (mm)  35  Chiều cao răng  H (mm)  10,125  Cặp bánh răng tay số 2  Thông số  Ký hiệu  Kết quả  Bánh chủ động  Bánh bị động  Modun  mn  4,5  Tỷ số truyền  i  2,24  19      lOMoAR cPSD| 58833082 Góc nghiêng răng  β  10,30  Bước răng pháp tuyến  t n  14,14  Số răng  Z  17    38  Mô đun mặt đầu  ms  4,57  Bước mặt đầu  ts  14,37  Đường kính vòng tròn  77,69    173,66  d (mm)  chia  Đường kính vòng đỉnh  Dd(mm)  86,69    182,66  Đường kính vòng đáy  Dc(mm)  66,44      162,41  Chiều rộng vành răng  B (mm)  36  Chiều cao răng  H (mm)  10,125  Cặp bánh răng tay số 3  Thông số  Ký hiệu  Kết quả  Bánh chủ động  Bánh bị động  Modun  mn  4,5  Tỷ số truyền  i  1,45  Góc nghiêng răng  β  13,40  Bước răng pháp tuyến  t n  14,14  Số răng  Z  22    32  Mô đun mặt đầu  ms  4,63  Bước mặt đầu  ts  14,53  Đường kính vòng tròn  101,86    148,16  d (mm)  chia  Đường kính vòng đỉnh  Dd(mm)  110,86    157,16  Đường kính vòng đáy  Dc(mm)  90,61    136,91  Chiều rộng vành răng  B (mm)  38  Chiều cao răng  H (mm)  10,125  Cặp bánh răng tay số 4  20