













Preview text:
13.3 Bố trí (cấu hình) hệ thống cấp nhiệt. Trích hơi phục vụ nhu cầu tự dùng.
Trong bản thuyết minh cần trình bày sơ đồ tính toán của hệ thống cấp nhiệt.
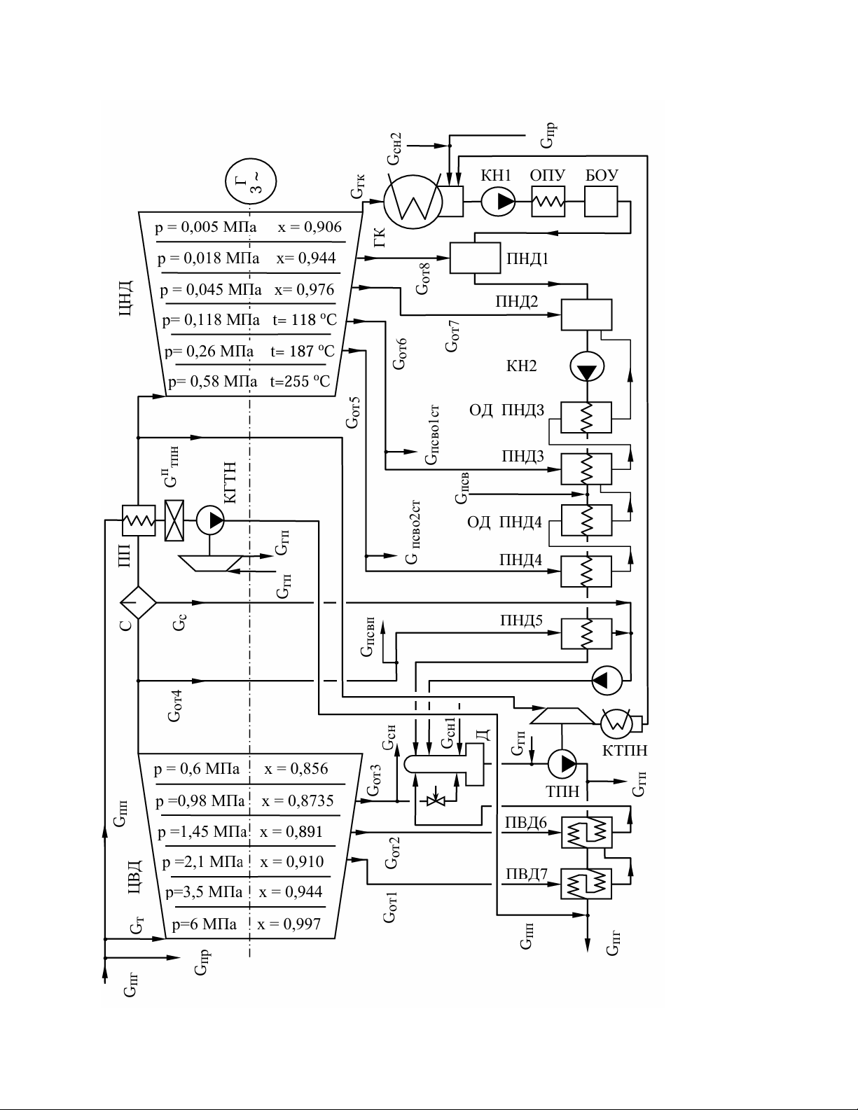
Đối với ví dụ tổ máy năng lượng đang рассматриваемый (được xét), sơ đồ tính toán của hệ thống cấp nhiệt được trình bày ở Hình 13.1.

Hình 13.1 – Sơ đồ tính toán của hệ thống cấp nhiệt.
rong tính toán lựa chọn hệ thống cấp nhiệt với phụ tải nhiệt
100 MW và các thông số nước mạng như sau: nhiệt độ nước ra khỏi hệ thống tCBввых = 150°C; nhiệt độ nước vào hệ thống tCBввх= 70°C; áp suất trong hệ thống pCB= 2,5 MPa.
Áp suất nước mạng lớn như vậy được chọn nhằm loại trừ khả năng các tạp chất phóng xạ của hơi công tác xâm nhập vào nước mạng qua những chỗ không kín có thể có trong hệ thống ống của các bộ gia nhiệt nước.
Các tạp chất phóng xạ trong hơi có thể xuất hiện trong trường hợp xảy ra sự cố rò rỉ ở thiết bị sinh hơi (PG).
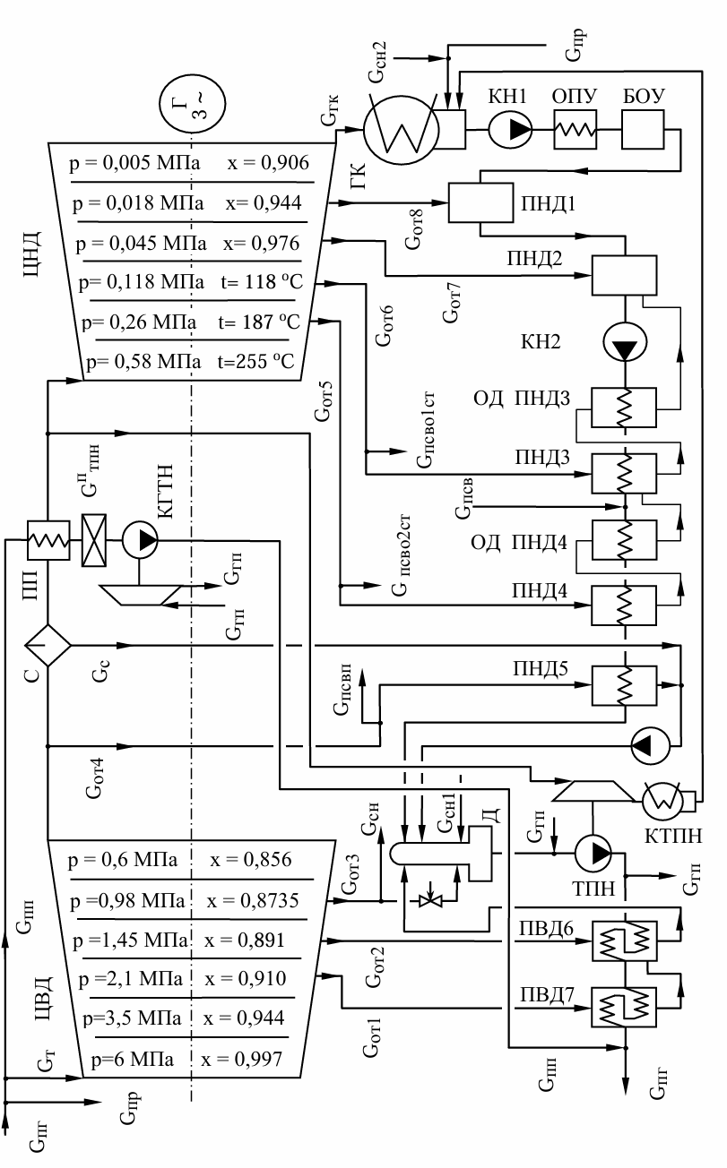
Đối với ví dụ tính toán đang xét, sơ đồ tính toán của vòng làm việc được xây dựng và trình bày ở Hình 13.2.
Khi xây dựng sơ đồ tính toán, nên định hướng theo sơ đồ chức năng của tổ máy nguyên mẫu. Ngoài ra, như đã đề cập, đôi khi có thể áp dụng các giải pháp sơ đồ ở một số nút từ các tổ máy thuộc loại khác.
Phụ lục D trình bày các sơ đồ chức năng của những tổ hợp năng lượng hạt nhân (YAEU) khác nhau tại các nhà máy điện hạt nhân trong nước.

Hình 13.2 – Sơ đồ tính toán của vòng làm việc.
14 TÍNH TOÁN VÒNG LÀM VIỆC
14.1 Khuyến nghị chung khi thực hiện tính toán vòng làm việc
Mục tiêu của việc tính toán vòng làm việc là xác định các giá trị lưu lượng môi chất làm việc trong tất cả các nhánh của nó – lưu lượng dòng hơi chính vào tua-bin chính Gт, vào bộ quá nhiệt hơi Gпп, cũng như lưu lượng hơi tại mỗi cửa trích thứ i (Gот i).
Để thực hiện điều này, cần thiết lập và giải đồng thời hệ phương trình cân bằng nhiệt của các thiết bị trao đổi nhiệt trong vòng làm việc – bộ quá nhiệt, các bộ gia nhiệt nước hồi nhiệt, bình khử khí, các bộ gia nhiệt nước mạng của hệ thống cấp nhiệt.
Giá trị lưu lượng hơi cho nhu cầu tự dùng Gсн và lượng rò rỉ Gпр được chọn trong tính toán (có xét đến số liệu của tổ máy nguyên mẫu).
Để khép kín hệ phương trình, cần lập thêm các phương trình cân bằng năng lượng cơ học trên trục tổ máy tua-bin.
Trong ví dụ này, việc giải hệ phương trình được trình bày theo phương án giải “thủ công” bằng máy tính cầm tay. Ở phần sau (xem mục 15), để so sánh, cũng trình bày phương án giải hệ phương trình bằng phương tiện tính toán máy tính.
14.2 Lưu lượng hơi cho hệ thống cấp nhiệt
Thông thường, việc tính toán bắt đầu bằng cách lập phương trình cân bằng nhiệt cho toàn bộ hệ thống cấp nhiệt. Phương trình này cho phép xác định lưu lượng nước mạng phù hợp với phụ tải nhiệt đã chọn và chế độ nhiệt độ của hệ thống.
Sau đó lập các phương trình cân bằng nhiệt cho từng bộ gia nhiệt nước mạng riêng lẻ.
Nếu trong hệ thống cấp nhiệt có bố trí bộ làm nguội nước xả (drain cooler), thì phương trình cân bằng nhiệt được lập chung cho bộ gia nhiệt nước mạng và bộ làm nguội nước xả của nó.
Với chế độ nhiệt độ và phụ tải nhiệt đã chọn của hệ thống cấp nhiệt, việc giải hệ phương trình cân bằng nhiệt như vậy sẽ cho các giá trị số của lưu lượng hơi cấp cho các bộ gia nhiệt.
Sau đó, các lưu lượng hơi này được sử dụng khi lập phương trình cân bằng nhiệt cho các phần tử khác của vòng làm việc.
Đối với các phần tử của hệ thống cấp nhiệt, trước tiên nên xét phương trình cân bằng nhiệt của bộ gia nhiệt đỉnh (peak heater) – là bộ đầu tiên theo dòng xả tầng (cascaded drain). Sau đó mới xét các bộ gia nhiệt tiếp theo.
Trong tính toán hệ thống cấp nhiệt, hệ số giữ nhiệt của toàn hệ thống thường được lấy ở mức thấp. Do hệ thống có chiều dài lớn, hệ số này có thể vào khoảng 0,90…0,95.
Giá trị hệ số giữ nhiệt của các thiết bị trao đổi nhiệt riêng lẻ trong hệ thống có thể được chọn cùng bậc với các thiết bị trao đổi nhiệt của hệ thống hồi nhiệt, được cấp hơi từ cùng các cửa trích. Để ước lượng, có thể sử dụng quan hệ thực nghiệm:
η = 1 – r · 10⁻³
(trong đó r là số thứ tự của thiết bị trao đổi nhiệt trong hệ thống hồi nhiệt). Quan hệ thực nghiệm này sẽ được xem xét chi tiết hơn ở phần sau.
Tổn thất áp suất của hơi trong các đường ống dẫn hơi có thể lấy tương tự như đối với các bộ gia nhiệt nước tương ứng của hệ thống hồi nhiệt – xem mục 8.2.1.
Căn cứ vào sơ đồ tính toán đã chọn của hệ thống cấp nhiệt và các điểm đấu nối của nó với vòng làm việc, các thông số của các môi chất trao đổi nhiệt được trình bày trong Bảng 14.1. Khi lập bảng cần sử dụng số liệu của các Bảng 13.3 và 13.4.
Bảng 14.1 – Thông số các môi chất trao đổi nhiệt trong các thiết bị của hệ thống cấp nhiệt.
Tên thiết bị | Bộ gia nhiệt nước mạng cao áp | Bộ gia nhiệt nước mạng cấp 2 | Bộ gia nhiệt nước mạng cấp 1 |
Môi chất gia nhiệt (hơi gia nhiệt) | |||
Số thứ tự cửa trích hơi (xem Hình 13.1) | 4 | 5 | 6 |
Áp suất môi chất tại điểm trích hơi, MPa (xem Hình 13.1) | 0,6 | 0,26 | 0,118 |
Tổn thất áp suất của hơi trong đường ống dẫn (theo các cửa trích hơi chính), % (xem Bảng 13.3 và 13.4) | 6 | 7 | 8 |
Áp suất môi chất trong thiết bị, MPa (xem Bảng 13.3 và 13.4) | 0,564 | 0,242 | 0,109 |
Nhiệt độ bão hòa trong thiết bị, °C (t = ts(p)) | 156,43 | 126,33 | 101,933 |
Entanpi tại cửa vào thiết bị, kJ/kg (xem Bảng 13.3 và 13.4) | 2456,02 | 2834,8 | 2710,88 |
Entanpi tại cửa ra khỏi thiết bị, kJ/kg (i = i′(p)) | 659,98 | 530,76 | 427,71 |
Hệ số giữ nhiệt (giá trị tương ứng với các bộ gia nhiệt nước của hệ thống hồi nhiệt – theo quan hệ thực nghiệm) | 0,995 | 0,996 | 0,997 |
Môi chất được gia nhiệt (nước mạng) | |||
Áp suất môi chất, MPa (giá trị chọn trong tính toán) | 2,5 | 2,5 | 2,5 |
Nhiệt độ tại cửa vào thiết bị, °C (xem Hình 13.1) | 120 | 90 | 70 |
Entanpi tại cửa vào thiết bị, kJ/kg (i = i(p,t)) | 505,3 | 378,8 | 295,0 |
Nhiệt độ tại cửa ra khỏi thiết bị, °C (xem Hình 13.1) | 150 | 120 | 90 |
Entanpi tại cửa ra khỏi thiết bị, kJ/kg (i = i(p,t)) | 633,4 | 505,3 | 378,8 |
Khi lập bảng thông số các môi chất trao đổi nhiệt, cần lưu ý rằng đối với mỗi thiết bị, nhiệt độ của môi chất gia nhiệt phải cao hơn nhiệt độ của môi chất được gia nhiệt (kể cả tại cửa ra khỏi thiết bị).
Phương trình cân bằng nhiệt của toàn bộ hệ thống sưởi (hệ thống cấp nhiệt):
Qст = Gсв(iсввых - iсввх) η;
100.103 = Gсв(633,4 - 295,0).0,94
Từ đó, lưu lượng nước mạng là:
Gсв = 314,37 кг/с.
Phương trình cân bằng nhiệt của bộ gia nhiệt đỉnh (peak heater):
ηпсвп Gг(iвхг – iвыхг) = Gн(iвыхн – iвхн);
0,995 Gr(2456,02 - 659,98) = 314,37(633,4 - 505,3)
Từ đó, lưu lượng hơi gia nhiệt cấp cho bộ gia nhiệt đỉnh là:
Gпсвп = Gг = 22,53 кг/с.
Phương trình cân bằng nhiệt của bộ gia nhiệt chính cấp 2:
ηпсво2ст[Gг1(iвхг1 – iвыхг) + Gг2(iвхг2 – iвыхг)] = Gн(iвыхн – iвхн);
0,996[Gг1(2834,82 – 530,76) + 22,53(659,98 – 530,76)] = 314,37(505,3–378,8).
Từ đó, lưu lượng hơi gia nhiệt cấp cho bộ gia nhiệt cấp 2 là:
Gпсво2ст = Gг1 = 16,07 кг/с.
Phương trình cân bằng nhiệt của bộ gia nhiệt chính cấp 1:
ηпсво1ст[Gг1(iвхг1 – iвыхг) + Gг2(iвхг2– iвыхг)] = Gн(iвыхн–iвхн);
0,997[Gг1(2710,88–427,71)+(22,53+16,07)∙(530,76–427,71)] = 314,37(378,8 295).
Từ đó, lưu lượng hơi gia nhiệt cấp cho bộ gia nhiệt cấp 1 là:
Gпсво1ст = Gг1 = 9,83 кг/с.
Nước xả (drain) từ ПСВ được hồi về đường ngưng tụ chính giữa ПНД-3 và ПНД-4.
Nhiệt độ nước ngưng tại vị trí này là 98°C (xem bảng 13.4), còn nhiệt độ của dòng xả là 102°C (xem bảng 14.1).
Lưu lượng nước trong dòng xả:
kg/s.
14.3 Lưu lượng hơi dùng cho nhu cầu tự dùng và tổn thất rò rỉ
Áp dụng cho sơ đồ nhà máy được chọn trong tính toán, lưu lượng hơi theo khuyến nghị (xem mục 7.4) như sau:
Lưu lượng hơi cho nhu cầu tự dùng – trong tính toán lấy:
kg/s.
Trích hơi cho СН – lấy từ cửa trích số 3:
MPa;
kJ/kg (bảng 13.3).
Dòng hồi kg/s – đưa về bình khử khí (deaerator) (dòng xả nóng):
MPa;
;
kJ/kg.
Dòng hồi kg/s – đưa về bình ngưng chính (dòng xả lạnh):
kPa;
kJ/kg.
Lưu lượng hơi do rò rỉ – trong tính toán lấy:
.
Hơi trích cho rò rỉ – là hơi mới:
kJ/kg.
Hơi rò rỉ được hồi về bình ngưng chính:
kJ/kg.
14.4 Phương trình cân bằng vật chất của chu trình làm việc
14.4.1
Các phương trình cân bằng vật chất cho từng thiết bị trao đổi nhiệt được lập dựa trên sơ đồ chu trình làm việc đã xây dựng (xem hình 13.2).
Trước hết, cần lập danh sách các lưu lượng môi chất trong các nhánh của chu trình cần xác định. Thông thường bao gồm:
- Lưu lượng hơi vào tua-bin chính
- Lưu lượng hơi gia nhiệt cho bộ quá nhiệt
(nếu bộ quá nhiệt hai cấp thì là và ) - Lưu lượng hơi tại các cửa trích
Các thành phần lưu lượng khác trong phương trình cân bằng vật chất chỉ được biểu diễn thông qua các lưu lượng cần xác định nêu trên.
Khi lập phương trình cân bằng vật chất (và sau đó là phương trình cân bằng nhiệt), các bộ gia nhiệt nước có tích hợp bộ làm mát nước xả của môi chất gia nhiệt nên được xem như một khối thống nhất.
Tức là phương trình cân bằng cần được viết cho toàn bộ ВП và ОД như một thiết bị trao đổi nhiệt duy nhất.
Các phương trình cân bằng vật chất chứa các lưu lượng môi chất cũng được sử dụng trong phương trình cân bằng nhiệt. Vì vậy, việc thiết lập phương trình cân bằng vật chất có thể xem như bước chuẩn bị cho việc lập phương trình cân bằng nhiệt.
Mỗi phương trình cân bằng vật chất (và phương trình cân bằng nhiệt tương ứng) thường bao gồm nhiều giá trị lưu lượng môi chất trong các nhánh của chu trình, cả phía môi chất gia nhiệt lẫn môi chất được gia nhiệt.
Một điểm tương đối phức tạp là xác định biểu thức lưu lượng của môi chất được gia nhiệt trong từng thiết bị trao đổi nhiệt.
Để giải quyết vấn đề này, trước hết nên viết lưu lượng môi chất tại đầu ra của ЦНД (tức là đầu vào của ГК), bằng cách lấy lưu lượng hơi vào tua-bin trừ đi toàn bộ các lưu lượng trích:
Khi đó, lưu lượng nước ngưng tại đầu ra của ГК sẽ là:
Lưu ý rằng số lượng ẩn số cần xác định khi tính toán chu trình làm việc luôn nhiều hơn số lượng thiết bị trao đổi nhiệt có thể lập phương trình cân bằng nhiệt đúng một đại lượng.
Vì vậy, đề xuất tạm thời giả sử giá trị của các phương trình cân bằng nhiệt. Vì vậy, đề xuất tạm thời coi giá trị lưu lượng hơi vào tua-bin chính là đại lượng đã biết. Điều này sẽ dẫn đến việc khi giải hệ phương trình cân bằng, các giá trị lưu lượng hơi trong các nhánh của chu trình sẽ được biểu diễn theo .
Giá trị sẽ được xác định ở giai đoạn cuối của quá trình tính toán thông qua công suất phát điện đã cho của máy phát điện.
Thông thường số ẩn số (lưu lượng hơi cần xác định) khá nhiều – khoảng 10...12. Số lượng phương trình cũng phải tương ứng như vậy. Vì thế hệ phương trình trở nên cồng kềnh và việc giải đồng thời khá phức tạp.
Tuy nhiên, nhiều phương trình không bao gồm tất cả các ẩn số. Đôi khi có thể xác định được một nhóm phương trình chỉ chứa một số ít ẩn số giống nhau. Khi đó, nhóm phương trình này có thể được giải độc lập.
Trong một số trường hợp, có thể tách ra một phương trình chỉ chứa một ẩn số duy nhất – khi đó nên giải phương trình này trước tiên, và dùng giá trị tìm được như một đại lượng đã biết trong các phương trình tiếp theo.
Việc phân tích thành phần các phương trình cân bằng vật chất theo danh sách các ẩn số (các lưu lượng môi chất) có trong chúng sẽ giúp xác định được trình tự hợp lý để thiết lập và giải các phương trình cân bằng nhiệt.
Ngoài ra, phương trình cân bằng vật chất của deaerator (thiết bị kiểu trộn với nhiều dòng vào) có thể được sử dụng để tự kiểm tra tính đúng đắn của việc xác định các lưu lượng môi chất ở tất cả các cửa vào của deaerator.
Để thực hiện điều này, cần cộng tất cả các lưu lượng môi chất đi vào deaerator và so sánh tổng đó với giá trị lưu lượng nước ở đầu ra của deaerator.
Giá trị lưu lượng ở đầu ra nên được xác định bằng cách lần ngược từ bộ sinh hơi.
Năng suất sinh hơi theo khối lượng của nó thường bằng tổng của:
- Lưu lượng hơi vào tua-bin
- Lưu lượng hơi vào bộ quá nhiệt
(hoặc vào cấp hai , nếu bộ quá nhiệt hai cấp) - Lưu lượng hơi rò rỉ
Dưới đây trình bày trình tự thiết lập các phương trình cân bằng vật chất của chu trình làm việc, áp dụng cho phương án nhà máy đã chọn trong tính toán.
14.4.2 Danh sách các lưu lượng môi chất được xác định từ tính toán chu trình làm việc:
– lưu lượng hơi tại cửa vào ЦВД.
– lưu lượng hơi gia nhiệt cấp cho bộ quá nhiệt.
– lưu lượng hơi gia nhiệt của cửa trích số 1 (cấp cho ПВД-7).
– lưu lượng hơi gia nhiệt của cửa trích số 2 (cấp cho ПВД-6).
– lưu lượng hơi gia nhiệt của cửa trích số 3 (cấp cho deaerator và СН).
– lưu lượng hơi gia nhiệt của cửa trích số 4 (cấp cho ПНД-5 và ПСВП).
– lưu lượng hơi gia nhiệt của cửa trích số 5 (cấp cho ПНД-4 và ПСВО 2ст).
– lưu lượng hơi gia nhiệt của cửa trích số 6 (cấp cho ПНД-3 và ПСВО 1ст).
– lưu lượng hơi gia nhiệt của cửa trích số 7 (cấp cho ПНД-2).
– lưu lượng hơi gia nhiệt của cửa trích số 8 (cấp cho ПНД-1).
14.4.3 Phương trình cân bằng vật chất của ПНД-1
Gвх1 + Gвх2 = Gвых
Gвх1 = Gот8
Gвх2 = Gвых гк = (Gт – ) · хцвд − + Gсн2 + Gпр
Gвых = (Gт − Gот i) · хцвд − Gот i + Gсн2 + Gпр
Các lưu lượng chưa biết có trong phương trình:
14.4.4 Phương trình cân bằng vật chất của ПНД-2
Trong đó:
Gвх3 = Gвых пнд1 = (Gт - ). хцвд − + Gсн2 + Gпр
Gвых = (Gт − Gот i) · хцвд + Gсн2 + Gпр – Gпсво2ст – Gпсво1ст.
Các lưu lượng chưa biết có trong phương trình:
14.4.5 Phương trình cân bằng vật chất của ПНД-3
Trong đó:
Gгвых = Gот6 – Gпсво1ст + Gот5 – Gпсво2ст;
Gн = Gвых пнд2 =(Gт - ). хцвд + Gсн2 + Gпр – Gпсво2ст – Gпсво1ст.
Các lưu lượng chưa biết có trong phương trình:
14.4.6 Phương trình cân bằng vật chất của ПНД-4
Trong đó:
Gн вх1 = Gн пнд3 =(Gт - ). хцвд + Gсн2 + Gпр – Gпсво2ст – Gпсво1ст;
Gнвх2 = Gпсв = Gпсвп + Gпсво2ст + Gпсво1ст ;
Gнвых=(Gт - ). хцвд + Gсн2 + Gпр + Gпсвп.
Các lưu lượng chưa biết có trong phương trình:
14.4.7 Phương trình cân bằng vật chất của ПНД-5
Trong đó: